Study of the distillation column of the absorption unit of a water-ammonia refrigeration machine of low productivity
- Authors: Galimova L.V., Nyrov O.A.
- Issue: Vol 89, No 6 (2000)
- Pages: 10-11
- Section: Articles
- URL: https://freezetech.ru/0023-124X/article/view/106193
- DOI: https://doi.org/10.17816/RF106193
- ID: 106193
Cite item
Full Text
Abstract
Results f investigations of the absorption assenmbly rectifying tower of a low-capacity' water-ammonia refrigerating machine are presented. It is shown that the matched type dephlegmator of the offered design ensures formation of sufficient amount ofphlegma and the rectifying tower in the scheme of refrigerating machine has a small influence on its efficiency.
Full Text
В современных условиях применение и развитие абсорбционные холодильных машин приобретает актуальное значение, и это признается многими учеными в области холодильной техники по следующим причинам: машины данного типа экологически безопасны и. кроме того, могут работать на альтернативных источниках энергии (природный газ, выхлопные газы, бросовая теп лота в виде горячей воды и пара и т.п.).
Эффективность использования абсорбционных водоаммиачных холодильных машин или тепловых насосов определяется прежде всего наличием альтернативных источников энергии и их тепловой мощностью.
Цель работы — изучение возможности применения водоаммиачных абсорбционных холодильных машин малой производительности как одного из способов решения современных экологических и экономических задач, в частности задачи “Холод без фреонов”, поставленной на XIX Международном конгрессе по холоду в 1995 г. в Гааге (Нидерланды).
Статья публикуется по одноименному докладу на Международной научно-технической конференции «Аммиак: свойства и применение. Перспективы XXI века.»
Для ее реализации требуются абсорбционные холодильные машины малой холодопроизводительности с такими параметрами, как компактность и небольшая металлоемкость се элементов. Получить данные пара метры можно на основе знания особенностей характера процессов, происходящих в этих машинах, и оценки их эффективности.
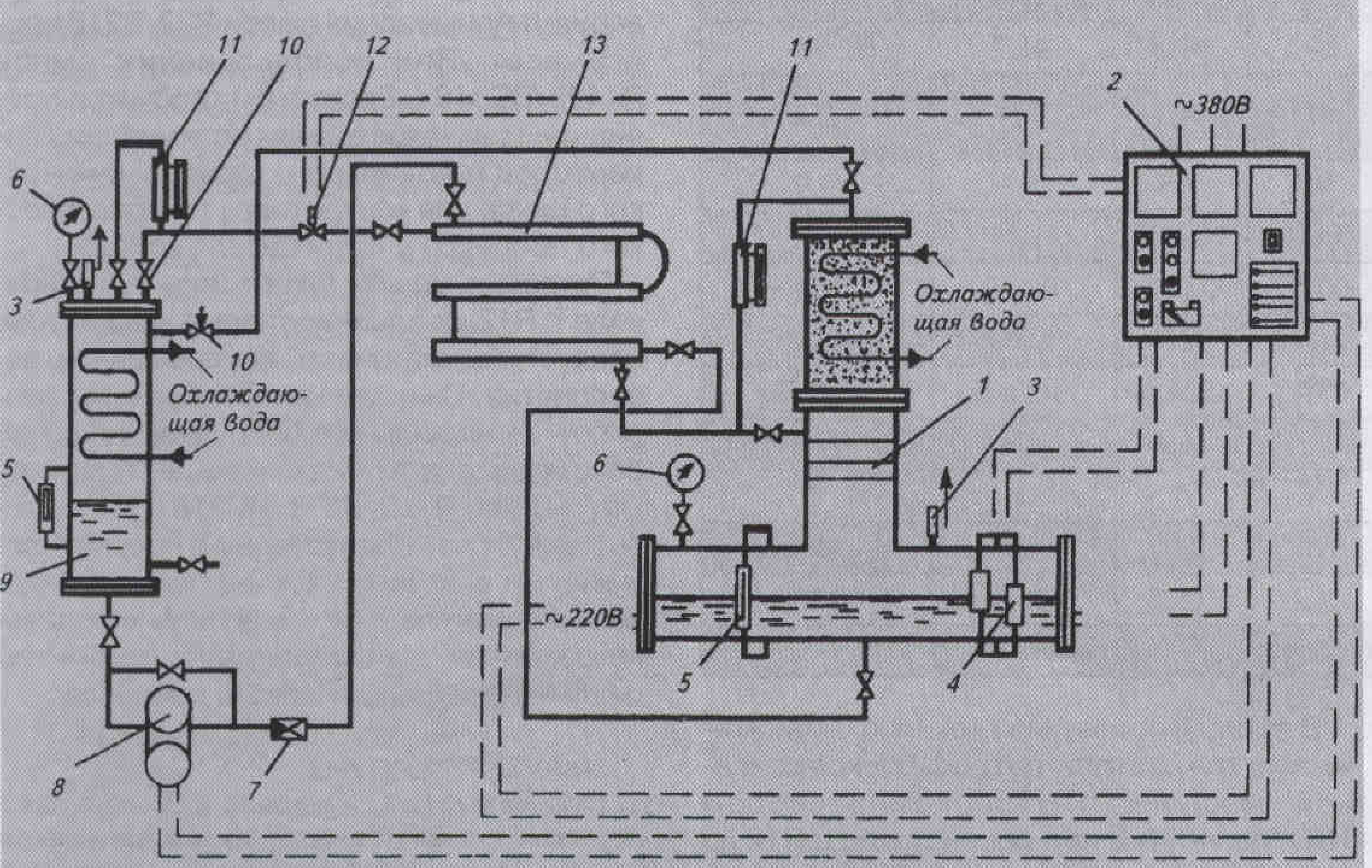
Рис. 1. Схема экспериментального стенда: 1 — генератор; 2 — щит автоматики; 3 — предохранительный клапан; 4 - ПРУ; 5 — стекло Клинкера; 6 - манометр; 7 — обратный клапан; 8 — шестеренный насос; 9 — абсорбер; 10 — регулирующий вентиль; 11 — расходомер; 12 — соленоидный вентиль; 13 - теплообменник
На рис.1 показана схема экспериментального стенда, который представляет со бой абсорбционный узел водоаммиачной холодильной машины малой холодопроизводительности (до 20 кВт). Конструкция аппаратов и стенда в целом позволяет воспроизвести основные термодинамические процессы, характерные для водоаммиачной абсорбционной холодильной машины, такие как десорбция, абсорбция, ректификация и дефлегмация.
Генератор состоит из кипятильника затопленного типа с установленными в нем двумя теплоэлектропагревателями мощностью по 3 кВт каждый, ректификатора с тремя ректификационными тарелками и дефлегматора совмещенного типа с насадкой в виде тон кой скрученной металлической проволоки и змеевиком для охлаждающей воды.
Абсорбер пленочного типа снабжен шестеренным насосом с электродвигателем, с помощью которого крепкий водоаммиачный раствор перекачивается через теплообменник растворов типа “ труба в трубе” в генератор.
Стенд оснащен необходимыми измерительными приборами и автоматикой [2]. В измерительную схему входят: термометры, измеряющие температуру рабочих веществ в ключевых точках цикла; расходомеры объемного типа, измеряющие расход крепкого и слабого растворов; манометры, измеряющие давление в абсорбере и генераторе; 12 хромель-копелевых термопар, измеряющих температуру кипящего водоаммиачного раствора в кипятильнике и темпера туру пара на пути из кипятильника до вы хода из дефлегматора; тиристорная схема управления электродвигателем, позволяющая изменять производительность насоса крепкого раствора; вольтметр, амперметры и ваттметр.
Для испытания абсорбционного блока использована схема “парового кольца”, особенности применения которой описаны в [3].
Режимы изменяли регулированием мощности теплоэлектронагревателей и расхода охлаждающей воды в аппаратах.
С целью создания в дальнейшем эффективной и компактной холодильной машины в схему был включен дефлегматор совмещённого типа, с помощью которого предлагалось в верхнем сечении аппарата получать пар с температурой, близкой к температуре входящей воды. При этом известно, что степень приближения температур зависит от высоты аппарата.
Рис. 2. Зависимость температуры ректифицированного пара от высоты дефлегматора
Путем математического моделирования процесса, происходящего в дефлегматоре, получен характер распределения температуры по высоте аппарата. На рис. 2 представлено графическое изображение следующей зависимости:
t п.вых=
где t п.вых— температура пара на входе и выходе дефлегматора, °C; Н — высота дефлегматора, см; D постоянная величина, учитывающая геометрические размеры дефлегматора и физические параметры потоков, см.
Вертикаль, к которой асимптотически приближается кривая t п.вых= f(H ), определи ла режим получения возможно низкой температуры выходящего пара (вне зависимости от высоты ai тарата для заданных условий работы). Как видно из графика, степень термодинамического совершенства дефлегматора, равная 0,65...0,7, соответствует температуре выходящего пара 40...50 °C, что, в свою очередь, определяет высоту дефлегматора Н - 0,6...0,9 м.
Высота дефлегматора, примененного в схеме экспериментального стенда, принята равной 0,7 м.
Анализ эффективности процесса ректификации был проведен путем вычисления степени термодинамического совершенства исчерпывающей колонны, дефлегматора и ректификационной колонны в целом на основе данных эксперимента в зависимости от давления ректифицируемого пара.
где t п.вых температура пара, входящего в исчерпывающую колонну из обогреваемой части генератора, °C; t п.вых- температуры охлаждающей воды на входе и выходе дефлегматора, °C; В соответствии с поставленной задачей при исследовании использовали следующую методику: с помощью насоса заполнили крепким раствором генератор (обогреваемую часть его); пар, образующийся в генераторе, последовательно проходил через исчерпывающую колонну и дефлегматор, а флегма, стекающая из дефлегматора. накапливалась на ректификационных тарелках, обеспечивая повышение концентрации пара. Такая методика позволила оценить эффективность работы каждою элемента ректификационной колонны в отдельности.
Рис. 3. Зависимость степени термодинамического совершенства ректификационной колонны и ее элементов от давления в генераторе: 1 — степень термодинамического совершенства ректификационной колонны; 2 — степень термодинамического совершенства дефлегматора; 3 — степень термодинамического совершенства исчерпывающей колонны.
Результаты исследования в виде зависимости степени термодинамического совершенства от давления в системе представлены на рис. 3. Как видно из рис. 3, характер течения процессов в ректификационной колонне 1, дефлегматоре 2 и исчерпывающей колонне 3 меняется в точках, соответствующих давлениям 0,7 и 0,8 МПа.
Степень термодинамического совершенства исчерпывающей колонны возрастает до 0,4. В соответствии с принципом действия тарельчатой колонны — это явление объясняется тем, что на тарелки поступает достаточно большое количество флегмы из дефлегматора, а темпера тура се значительно ниже температуры пара, выходящего из выпарного элемента. Приходя в контакте раствором, бинарный пар вступает в процесс тепло- и массо-обмена с флегмой на тарелках, в результате чего из него конденсируется водяной пар. Пар высокой концентрации имея более низкую температуру, выходит из колонны. Пока температура раствора не достигнет определенного значения, соответствующего давлению 0,7 МПа, эффективность работы исчерпываю щей колонны продолжает увеличиваться. 11осле исчерпывающей колонны пар входит в дефлегматор. Имея высокую концентрацию. пар охлаждается незначительно, однако степень термодинамического совершенства дефлегматора всегда больше, чем исчерпывающей колонны.
На участке изменения давления от 0,7 до 0,8 МПа температура раствора достигает такого значения, которое уже не обеспечивает увеличения степени термодинамического совершенства исчерпывающей колонны.
При этом температура высокой концентрации пара, поднимаясь, приближается к температуре входящего пара, что практически выводит тарельчатую колонну из работы по повышению концентрации пара. Эффективность работы исчерпывающей колонны резко снижается.
В данном случае дефлегматор становится главной частью укрепляющей колонны.
Несмотря на повышение температуры пара, входящего в дефлегматор, в результате высокой эффективности процесса тепло- и массообмена пар заметно охлаждается, что приводит к увеличению степени термодинамического совершенства дефлегматора и колонны в целом.
В момент, когда работа исчерпывающей колонны прекращается, процесс повышения концентрации пара полностью происходит в дефлегматоре, поэтому линии, характеризующие степень термодинамического совершенства дефлегматора и ректификационной колонны, при дальнейшем повышении давления практически совпадают.
Анализируя полученные е результаты, можно убедиться в том, что при работе абсорбционной машины малой производительности в характерных для нее рабочих условиях процесс повышения концентрации пара может быть полностью обеспечен дефлегматором совмещенного типа. Исключение тарельчатой колонны из схемы не внесет существенных изменений в процесс ректификации, но будет способствовать улучшению конструкции генератора.
В результате исследования были сделаны следующие выводы:
- дефлегматор совмещенного типа в составе абсорбционной холодильной машины малой производительности вполне способен обеспечить достаточную степень ректификации пара;
- простой по конструкции и надежный в эксплуатации дефлегматор отвечает такому важному требованию как компактность генератора и холодильной машины в целом.
About the authors
L. V. Galimova
Author for correspondence.
Email: info@eco-vector.com
Russian Federation
O. A. Nyrov
Email: info@eco-vector.com
Russian Federation
References
Supplementary files





