Extraction of helium from neon-helium mixture by the adsorption method
- Authors: Yang L.1, Kupriyanov M.Y.1, Kononova V.D.1
-
Affiliations:
- Bauman Moscow State Technical University
- Issue: Vol 111, No 4 (2022)
- Pages: 245-252
- Section: Reviews
- URL: https://freezetech.ru/0023-124X/article/view/321518
- DOI: https://doi.org/10.17816/RF321518
- ID: 321518
Cite item
Abstract
Helium is an important natural resource and it has great importance for scientific research. It is currently extracted mainly from natural gas or in large air separation units. Helium and neon are usually separated from an separation column together. In order to obtain pure neon and helium they are further purified. This article discusses the main methods of extracting helium from the neon-helium mixture. Having compared rectification, freezing, membrane separation and sorption methods, the authors concluded that the adsorption method allows separation at relatively high temperature intervals and is more energy-efficient than the other methods considered. The paper presents existing examples of the application of the adsorption method for the purification of helium from neon, which have been implemented in China and in the CIS. An overview of adsorption separation on new adsorbents, both on metal-organic bases and on single-walled carbon nanotubes, is also presented. In the future, the authors will conduct experiments to fill in the data gaps on adsorption and desorption of neon-helium mixture on different adsorbents.
Keywords
Full Text
ВВЕДЕНИЕ
Гелий занимает второе место по распространенности во Вселенной. Однако, на Земле – это дефицитный стратегический ресурс. Гелий необходим для промышленного, химического, военного и высокотехнологичного промышленного развития (см. таблицу 1). Кроме того, гелий имеет важное значение для научных исследований. В 1911 году голландский физик Хейке Камерлинг-Онне успешно ожижил гелий, с этого момента в течении следующих 50 лет за «изучение» гелия было присуждено 10 Нобелевских премий [1].
Таблица 1. Свойства гелия и области его применения
Table 1. Helium properties and applications [1]
Свойство | Применение |
Самая низкая температура кипения; не застывает при атмосферном давлении | Жидкостное охлаждение для низкотемпературных сверхпроводников, Продувка систем для жидкого водорода |
Второй лёгкий по молекулярной массе элемент после водорода | Наполнительный газ в воздушных шарах или космических аппаратах |
Самый маленький размер молекул | Обнаружение утечек |
Химически инертен | Газ-носитель – анализ, полупроводники, ЖК-дисплеи |
Очень высокая удельная теплоёмкость и теплопроводность | Газообразное охлаждение - производство оптоволокна |
Радиоактивно инертен (нет долгоживущих радиоактивных изотопов) | Передающая среда для реакторов термоядерного синтеза |
Самый высокий потенциал ионизации | Дуговая сварка металла для алюминия, плазменная дуговое плавление титана |
Низкая растворимость | Дыхательные смеси |
Очень высокая скорость звука | Технология покрытия металла методом расплыва гелием металлических порошок |
Сверхтекучесть ниже 2,2 K | Охлаждение низкотемпературных сверхпроводников
|
Гелий в малых количествах содержится в воздухе (около 5,2·10-4 % по объёму). В настоящее время его извлекают в основном из природного газа или с помощью крупных воздухоразделительных установок (ВРУ). Гелий обычно вместе с неоном отводятся из ректификационной колонны. В целях получения чистых неона и гелия производится их дополнительная очистка. Поскольку кинетические, термические и молекулярные свойства неона и гелия (например, температура кипения, размер молекул) сильно отличаются, их можно разделить с помощью низкотемпературной ректификации испарительно-конденсационных методов, вымораживания, мембранного разделения или физической адсорбции.
ОБЗОР ПО МЕТОДАМ РАЗДЕЛЕНИЯ ГЕЛИЯ И НЕОНА
Метод ректификации
Метод ректификационного разделения основан на различии температур кипения компонентов газовых смесей. Путем понижения температуры газовой смеси можно получить жидкую и паровую фазу с различными составами.
Распределение в фазах в зависимости от свойств чистых компонентов, составляющих смесь, определяет коэффициент относительной летучести α газовой смеси. Для смеси двух веществ:
,
где – давление кипения низкокипящего компонента при температуре смеси, – давление кипения высококипящего компонента при температуре смеси.
Летучесть определяет способность смеси к делению, чем выше коэффициент относительной летучести, тем легче разделить смесь.
Следует отметить, что ректификация позволяет проводить разделение широкого класса компонентов и является традиционным и достаточно хорошо изученным методом, но, вместе с тем, характеризуется сложным управлением процесса.
Метод вымораживания (десублимации)
Метод вымораживания заключается в выделении в твердом виде компонента смеси при охлаждении. Для извлечения намороженного вещества достаточно повысить температуру до определённого уровня, инициирующего сублимацию продукта или его плавление, что позволяет легко извлечь из аппарата под действием гравитации необходимую фракцию. При умеренном нагреве извлекаемое вещество может полностью покинуть аппарат, за исключением «мёртвого» объёма канала [2].
Для обеспечения охлаждения при разделении неоногелиевой смеси обычно используются жидкий водород или жидкий неон. Применение водорода позволяет охладить неоногелиевую смесь до температур жидкого водорода (20,4 K) при атмосферном давлении или до более низких температур (13...15 K) при пониженном давлении. При указанных условиях неон затвердевает, а гелий остаётся в газообразном состоянии, таким образом, получают гелий чистотой около 99,9%. Технологическая схема получения чистого гелия из неоногелиевой смеси с помощью жидкого водорода показана на рис. 1 [3].
Рис. 1. Cхема разделения Ne и He методом конденсации с помощью жидкого водорода 1 – Ресивер смесевого газа. 2 – Компрессор; 3 – Теплообменник; 4 – Азотная ванна: 5 – еплообменник; 6 – Водородная ванна; 7 – Десублиматор; 8 – Гелиевый баллон.
Fig 1. Scheme of separation of Ne and He via condensation with liquid hydrogen 1 – Mixture gas receiver. 2 – Compressor; 3 – Heat exchanger; 4 – Nitrogen bath: 5 – Heat exchanger; 6 – Hydrogen bath; 7 – Desublimator; 8 – Helium cylinder.
Следует отметить недостатки данного метода: кипящий жидкий водород требует специализированного аппаратного исполнения, кроме того, метод предполагает высокие требования к чистоте разделяемой смеси (отсутствие в ней примесей азота, влаги, углекислоты и т.д.) [4].
Метод мембранного разделения
Мембранное разделение – это механический метод разделения смеси, основанный на избирательной проницаемости одного или нескольких компонентов смеси через разделительную мембрану. Природа движущей силы для мембранного разделения может быть разной. Такую силу может вызвать градиент давлений. Разделительные мембраны характеризуются наличием крошечных пор (от 0,001 мкм) по всей поверхности. В зависимости от размера пор мембраны делятся на: микрофильтрационные, ультрафильтрационные, нанофильтрационные, мембраны обратного осмоса и т.д. Каждая из этих мембран имеет толщину примерно с человеческий волос [3].
Мембранный метод может быть применен для разделения неоно-гелиевой смеси. Частицы гелия, содержащиеся в гелиевой смеси, способны быстро проникать через мембранные волокна, а неон и другие примеси будут оставаться над мембраной. Чистота гелия, проходящего через две каскадные мембраны, может достигать 99%. Весь процесс непосредственного разделения может быть завершён без каких-либо движущихся частей, лишь за счёт предшествующей работы компрессора.
Извлечение гелия мембранным методом было изучено Стерном и др. в 1965 году, но его промышленная реализация была затруднена. В настоящее время мембранное разделение в основном применяется в технологии извлечения гелия из природного газа.
Широкое применение мембранного метода может значительно снизить инвестиционные затраты в установках разделения смесей, но существуют технические проблемы с самой мембраной (в частности, сложность в ее изготовлении), поэтому этот метод требует дальнейшего развития. По сравнению с традиционными методами разделения (криогенным и адсорбционным), мембранный метод характеризуется низким энергопотреблением, простотой использования и высокой эксплуатационной гибкостью благодаря возможной работе при комнатной температуре.
Метод адсорбции
Твёрдые тела характеризуются способностью поглощать разные компоненты газовой смеси. Такая способность называется сорбцией. Сорбция делится на физическую и химическую. Чаще всего, в системах разделения газовых смесей, находит применение физическая адсорбция, при которой действуют силы Ван-дер-Ваальса. Поглощаемое вещество называется адсорбтивом если оно находится в газовой фазе, и адсорбатом если оно входит в состав поглощённой фазы. Твёрдое тело, которое поглощает газ, называется адсорбентом. Физическая адсорбция является обратимым процессом, поэтому адсорбент должен быть отрегенерирован для дальнейшего использования после достижения состояния насыщения. Обратный процесс называется десорбцией. Силикагель, цеолиты и активированный уголь часто используются в качестве поглощающего вещества при очистке гелия.
На рис. 2 показана схема диффузии молекул газовой фазы в адсорбционном слое. Процесс адсорбции состоит из 3-х стадий: 1-я стадия – внешняя диффузия, газ поглощается на внешней поверхности зёрен адсорбента; 2-я стадия – внутренняя диффузия, частицы адсорбтива двигаются вглубь зёрен и удерживаются на их внутренней поверхности; стадия 3 – поглощение частиц на поверхности микропор [5]. Внутренняя диффузия разделяется на поверхностную и диффузию в порах. Поверхностная диффузия представляет собой перемещение частиц газа внутрь пор. Диффузия в порах – движение частиц адсорбтива в другие поры.
Рис. 2. Схема диффузии газообразной молекулы на адсорбенте 1 – Внутренняя поверхностная диффузия адсорбента; 2 – Поверхностная адсорбция; 3 – Диффузия подвижной фазы в другие поры; 4 – Диффузия подвижной фазы на и около внешней поверхности
Fig. 2. Scheme of diffusion of a gaseous molecule on an adsorbent 1 – Internal surface diffusion of adsorbent; 2 – Surface adsorption; 3 – Diffusion of mobile phase into other pores; 4 – Diffusion of mobile phase on and around external surface [5].
Достоинством адсорбционного метода является возможность работы в достаточно широких интервалах параметров (давления, температуры), а также легкость управления процессом. Однако, адсорбционный метод отличается периодичностью процесса, поскольку адсорбент необходимо регенерировать, либо необходимо устанавливать несколько адсорбционных блоков.
Сравнение методов
В настоящей работе были проанализированы энергетические характеристики разных методов и технологий разделения неоно-гелиевой смеси, результаты сведены в таблицу 2 [1, 6].
Таблица 2. Сравнение методов извлечения и очистки гелия
Table 2. Comparison of helium recovery and purification methods
Метод | Ректификационный | Десублимационный | Мембранный | Адсорбционный |
Возможность получения неона высокой чистоты | Высокая | Наивысшая | Низкая | Высокая |
Технологичность метода | Низкая | Средняя | Высокая | Высокая |
Термодинамическое совершенство | Невысокое | Наивысшее | Невысокое | |
Энергозатраты | Высокие, из-за низкого температурного уровня | Наинизшие | Сравнительно низкое (нужно учитывать энергозатраты на регенерацию адсорберов) | |
В целом, основной технологией разделения неоно-гелиевой смеси является физическая сорбция. Метод ректификации применять не целесообразно, поскольку он отличается низкой технологичностью и высокими энергозатратами. Перспективным является мембранный метод, поскольку он прост и потребляет мало энергии. Однако, на сегодняшний день уровень разработки технологии изготовления мембран не высок для осуществления мембранного разделения на крупных производствах [3].
ПРИМЕНЕНИЕ И ИССЛЕДОВАНИЕ
Адсорбционное разделение неона и гелия на территории СНГ
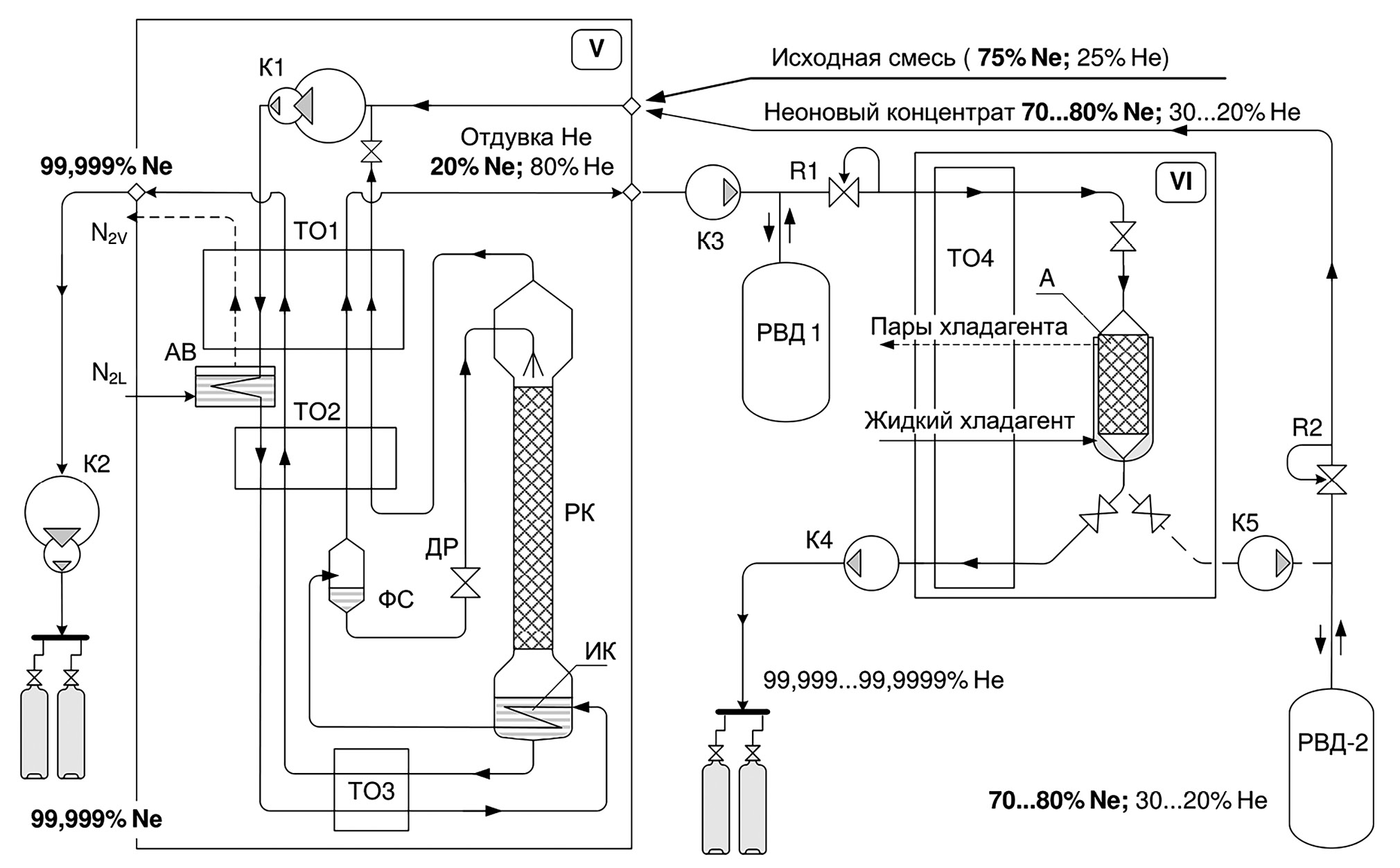
Классические процессы обогащения и тонкой очистки гелия в крупных ВРУ осуществляются при температурах Т=28…78 К. Как следует из схемы (рис. 3) при получении чистого неона в фазовом сепараторе образуется отдувка с содержанием гелия около 80%. Переработку отдувочного потока обычно проводят в отдельном блоке (VI) методом адсорбции. Неон из потока смеси поглощается в слое сорбента, а на выходе из аппарата получают гелий чистотой 5.0–6.0. После насыщения аппарата его отогревают и получают неоновый концентрат, с содержанием неона около 70…80%, который может быть переработан вновь.
Рис. 3 Классическая схема комплекса для получения неона и гелия высокой чистоты Блоки V – Ректификационная установка; VI – Адсорбционный блок. ТО1–ТО4 – теплообменники; АВ – азотная ванна; ИК – змеевик в кубе колонны; выполняющий функции испарителя-конденсатора; ФС – фазовый сепаратор; РК – ректификационная колонна; А – адсорбер; РВД1, РВД2 – ресиверы высокого давления; R1, R2 – редукторы; К1…К5 – мембранные компрессоры.
Fig. 3 Classical scheme of a complex for producing high-purity neon and helium Units V – rectification unit; VI – adsorption unit. TO1–TO4 – heat exchangers; AB – nitrogen bath; ИК – coil in the cube of the column, serving as an evaporator–condenser; ФС – phase separator; РК – rectification column; A - adsorber; РВД1, РВД2 – high-pressure receivers; R1, R2 – reducers; K1...K5 – diaphragm compressors [9].
Как правило, для качественного разделения отдувочной смеси, температура в адсорбере удерживается на уровне 28 К. Однако, производство гелия при таких температурах требует значительных энергозатрат. Поэтому, была разработана относительно «высокотемпературная» система на уровне температур жидкого азота (68…78 К) и создана экспериментальная установка в интервале температур Т=28…80 К [9]. Сравнительные характеристики процесса очистки на трёх температурных уровнях и обобщённые результаты испытаний и представлены в таблица 3.
Адсорбционное разделение неона и гелия в Китае
В 1980-ом году в Китае было реализовано производство гелия высокой чистоты, сырьём для которого являлся полученный гелий чистотой 99,99% на крупной воздухо-разделительной установке. На выходе из ВРУ сырьё поступало в неоно-гелиевый сепаратор, затем в очиститель гелия для удаления примесей до уровня ниже 5 ppm. Процесс характеризовался предварительным охлаждением сырого газа до температуры 120 К и адсорбцией на активированном угле при температуре 63,5 К. В результате очистки неон и следы кислорода, азота поглощались [7].
Для получения гелия высокой чистоты для сверхпроводящих установок обычно требуется двухступенчатая адсорбция: при температуре 80 К для поглощения кислорода, азота, аргона и при температуре ниже 50 К для очистки от неона и водорода с целью предотвращения их затвердевания при более низких температурах. Среднее содержание остаточного неона в гелии в результате очистки вышеуказанным методом составляло менее 2 ppb, по результатам масс-спектрометрического анализа [8].
В сверхпроводящей экспериментальной установке ядерного синтеза ТОКАМАК (EAST) Института физики плазмы (ASIPP) применён метод низкотемпературной адсорбции для очистки гелия. Основное оборудование системы очистки гелия включает в себя: масляный фильтр, адсорбер с активированным углём на температурном уровне окружающей среды, осушитель с цеолитом NaX, пылевой фильтр, «высокотемпературный» очиститель с активированным углём на температурном уровне жидкого азота и низкотемпературный (около 20 К) аппарат для удаления водорода и неона.
Для регенерации «высокотемпературного» очистителя используется азот, нагретый до 373 K, после продувки тёплым азотом в течении 8 часов, адсорбера А1 и А2 вакуумируются. При этом в низкотемпературном адсорбере водород и неон легко десорбируются, поэтому этот адсорбер оснащён небольшим нагревателем с одновременным вакуумированием [5].
В других странах мира
Разделение инертных газов с помощью микропористых материалов является перспективным. В исследовании Liu Y. и др. [10] предлагалось разделение инертных газов с помощью металлоорганической основы (МОF) под названием SIFSIX-3-Zn. MOF имеет сверхмикронные каналы (3,84·10-10 м). Такие каналы обеспечивают значительную разницу в адсорбционном потенциале между различными размерами молекул инертных газов: чем больше размер молекулы, тем сильнее они сорбируются [10].
Bolboli N. и др. исследовали адсорбцию газовой смеси на одностенных углеродных нанотрубках (SWCNTs) при различных температурах (4, 40, 77, 100, 130, 300 К) в широком интервале давлений (от 0,1 до 16 МПа) с помощью метода моделирования Монте-Карло. Были получены коэффициенты разделения смеси и изотермы адсорбции, которые имеют форму Ленгмюра, что указывает на отсутствие капиллярной конденсации. Изотермы адсорбции гелия и неона имеют сходную форму. Достаточна большая часть неоногелиевой смеси удерживается на внутренней поверхности SWCNTs, чем – на внешней. В указанном диапазоне параметров наблюдалась избирательность адсорбции неона, т.е. поглощение неона больше, чем – гелия. Это объясняется различием изостерических энтальпий адсорбции: у неона они больше, чем у гелия при тех же условиях. Для обоих газов изостерические энтальпии адсорбции уменьшаются с ростом температуры.
Избирательность при адсорбции зависит от давления и компонентов смесей. Влияние рода компонентов смеси особенно заметно при низком давлении смеси, а энтропийный эффект играет более важную роль при высоком давлении. В связи с этим тяжёлые инертные газы с более крупным размером молекул легче адсорбируются при низком давлении, а лёгкие газы с меньшими размерами – лучше удерживаются при высоком давлении. На рис. 4 представлена изотерма адсорбции неоногелиевой смеси при 100 K и 0,1 МПа. Смесь почти линейно удерживается в пучке SWCNTs. С увеличением концентрации неона показатель общего процесса быстро увеличивается за счёт поглощения неона, а адсорбция гелия уменьшается. Избирательность по неону почти прямо пропорциональна его количеству в смеси [11, 12].
Рис. 4 Изотермы адсорбции неоногелиевой смеси с различными пропорциями компонентов
Fig. 4 Adsorption isotherms of a neon gel mixture with various component proportions [12].
ОБСУЖДЕНИЕ
В настоящей статье представлены основные современные методы очистки и извлечения гелия, такие как низкотемпературная ректификация, вымораживание, десублимация, мембранное разделение и физическая адсорбция. Адсорбция позволяет проводить разделение при относительно широких температурных интервалах и более энерго-эффективно, чем другие рассмотренные методы разделения. По мере исследования и разработки новых материалов, в перспективе предполагается появление адсорбентов с направленными свойствами на поглощение определённых газов, что потенциально увеличит энергоэффективность в системах разделения неоногелиевой смеси и повысит чистоту итогового продукта.
В разных исследованиях упоминаются адсорбенты, которые пригодны для удаления неона в неоногелиевой смеси, например, активированные угли марками СКТ-4, СКТ-6, АГ-2, БАУ, ПАУ, цеолиты марками NaX, CaA и силикагели. Следует отметить, что для силикагелей отсутствуют данные по изотермам и другим показателям адсорбции [9, 13].
ЗАКЛЮЧЕНИЕ
В дальнейшем планируется провести исследование в более углублённом виде: создать модель физической адсорбции, найти зависимость адсорбционной способности силикагеля для разных газов, решить уравнения равновесия. Смоделировать процессы и выполнить эксперименты, чтобы найти реальные энергосберегающие решения по извлечению гелия из неоногелиевой смеси.
ДОПОЛНИТЕЛЬНО
Вклад авторов. Л. Ян — обзор литературы, сбор и анализ литературных источников, написание текста и редактирование статьи; М.Ю. Куприянов, В.Д. Кононова — анализ литературных источников и редактирование статьи. Все авторы подтверждают соответствие своего авторства международным критериям ICMJE (все авторы внесли существенный вклад в разработку концепции, проведение исследования и подготовку статьи, прочли и одобрили финальную версию перед публикацией).
Конфликт интересов. Авторы декларируют отсутствие явных и потенциальных конфликтов интересов, связанных с проведённым исследованием и публикацией настоящей статьи.
Источник финансирования. Авторы заявляют об отсутствии внешнего финансирования при проведении исследования и подготовке публикации.
ADDITIONAL INFORMATION
Authors’ contribution. L. Yang — Literature review, collection and analysis of literary sources, writing and editing of the article; M.Yu. Kupriyanov, V.D. Kononova — analysis of literary sources, editing of the article. All authors made a substantial contribution to the conception of the work, acquisition, analysis, interpretation of data for the work, drafting and revising the work, final approval of the version to be published and agree to be accountable for all aspects of the work.
Competing interests. The authors declare that they have no competing interests.
Funding source. This study was not supported by any external sources of funding.
About the authors
Lingran Yang
Bauman Moscow State Technical University
Author for correspondence.
Email: yanl@student.bmstu.ru
ORCID iD: 0000-0001-7097-1898
Russian Federation, Moscow
Maksim Yu. Kupriyanov
Bauman Moscow State Technical University
Email: kupriyanov.m@bmstu.ru
ORCID iD: 0000-0003-2180-1221
SPIN-code: 2716-2525
Cand. (Tech.) Sci
Russian Federation, MoscowVictoria D. Kononova
Bauman Moscow State Technical University
Email: viktoriadmitrievna@live.ru
ORCID iD: 0009-0008-8609-6205
SPIN-code: 5369-7308
Russian Federation, Moscow
References
- Wang P, Zhang X, Zhao J. Study on the purification process of helium exhausted from the industry. Cryo. Supercond. 2013;41(8):83–88. (In Chinese). doi: 10.16711/j.1001-7100.2013.08.018
- Bondarenko VL, Chigrin A.A., Pilipenko B.A., Yu.M. Simonenko. Industrial plants for separating mixtures at temperatures of 68...78 K by freezing. Inzhenernyy zhurnal: nauka i innovatsii. 2017;8(68). (In Russ). doi: 10.18698/2308-6033-2017-8-1648
- Peng G, Gong Z, Zhang X. Present situation and prospect of helium purification. Cryo. Supercond. 2012;40(6):4–7. (In Chinese). doi: 10.16711/j.1001-7100.2012.06.019
- Fastovskii VG (editor) Nizkie temperatury i redkie gazy. Trudy VEI. 1958;61. (In Russ).
- Yuan JH, Bai H. Helium purification in large cryogenic system. Chinese Cryogenics. 2006;4-2:28–32. (In Chinese)
- Arkharov IA, Navasardyan ES. Sravnenie sposobov razdeleniya neonogelievoj smesi s poziczij tekhniko-e`konomicheskogo analiza. Vestnik MGTU im. N.E. Baumana. Ser. Mashinostroenie. 2010. Special Issue. 61–69. (In Russ).
- Wang Ch. Extraction of high purity helium from air separation plants. Cryogenic technology. 1980;3:11–14. (In Chinese).
- Zhang Y. Refining of helium. Cryogenic technology. 1983;1:12–16. (In Chinese).
- Simonenko Yu. Energosberegayushhie tekhnologii v ustanovkakh dlya polucheniya neona i geliya vy’sokoj chistoty. Refrigeration Technology. 2014;4(150): 4–12. (In Russ).
- Liu Y, Liu J, Hu J. Noble gas separation by a MOF with one-dimensional channels. BMC Chem. Eng. 2019;1(3). doi: 10.1186/s42480-019-0003-y
- Bolboli NZ, Abbas RA, Majid HS, et al. Predicting helium and neon adsorption and separation on carbon nanotubes by Monte Carlo simulation. Mol. Model. 2011;17(4):785–794. doi: 10.1007/s00894-010-0769-6
- Sha H., Faller R. Molecular simulation of adsorption and separation of pure noble gases and noble gas mixtures on single wall carbon nanotubes. Computational Materials Science. 2016;114:160–166.
- Bondarenko VL, Nikiforov YuV, Vorotyntsev VB. Comparative Analysis of Various Adsorbents for Low-Temperature Separation of a 20Ne–22Ne Isotopic Mixture. Chemical and Petroleum Engineering. 2016;51(11–12):743–748. (In Russ).
Supplementary files






